Смотреть видео: Схема включения кондиционера приора

Кондиционер Фрост в Приору с ГУР часть 4 - DRIVE2
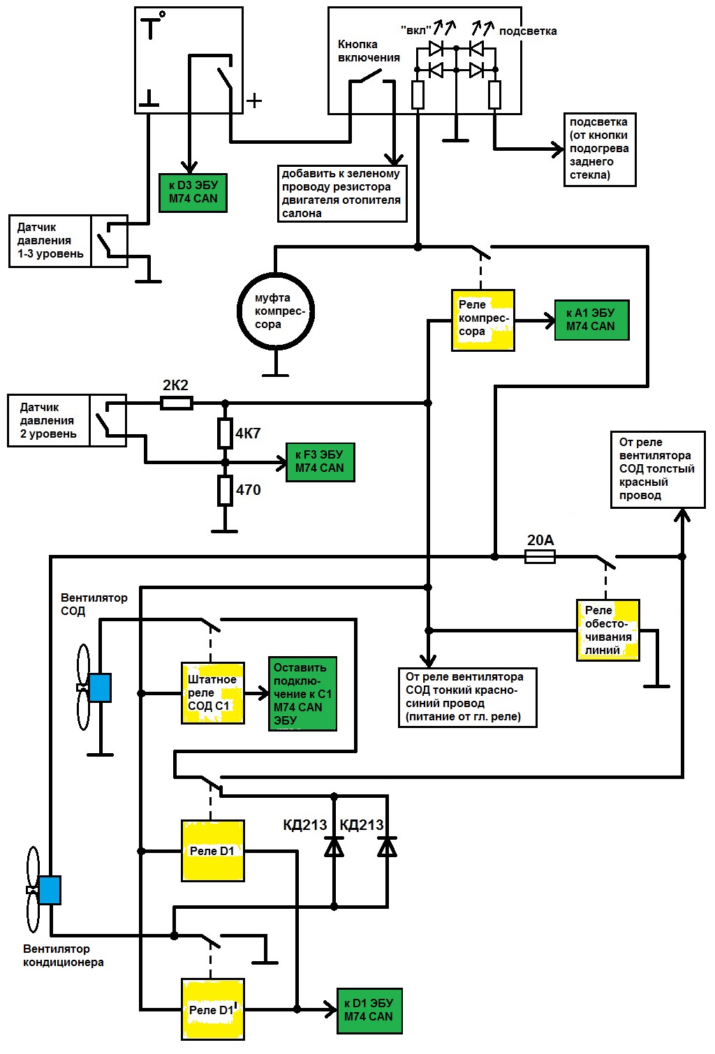
Электросхема подключения кондиционера Halla на "Приоре" - DRIVE2
кондиционер Фрост. Установка. Третий выпуск. Последний? - Lada Калина седан, 1,6
Кондиционер на приору - все тонкости, инструкция по подключению оригинально
Приора кондиционер панасоник схема - Basanova.ru
Установка кондиционера в Калину часть 2 - Lada Калина 2 хэтчбек, 1,6 л, 2013 год
Установка кондицонера (климатической установки) Panasonic на калину 1.4 как по з
Установка кондиционера kdac гранта FL standart - Lada Гранта (2G) FL, 1,6 л, 201
97. Еще одна книга по климату Panasonic Приора. Скачать. - Lada Приора седан, 1,
Отопитель Приора HALLA на ВАЗ 2110, установка, подключение - Lada 21104, 1,6 л,
Установка электронного управления отопителем - ИЖ 21261, 2 л, 2005 года своими р
Схема подключения вентилятора калина 1 - Telegraph
Электро схемы Приора 1 люкс + (без CAN шины). Жгут подкапотный. Исправлено и дор
Схема подключения кондиционера панасоник в приоре - Фото подборки 3
Не решено) Не включается вентилятор - DRIVE2
Установка кондиционера ПАНАСОНИК на ваз 2114 - Lada 2114, 1,6 л, 2011 года своим
Распиновка блока кондиционера приора
Ревизия дворников. Микромоторедуктор отопителя. Логика работы контроллера. - Lad
Проблема с охлаждением - Lada Калина 2 хэтчбек, 1,6 л, 2013 года поломка DRIVE2
Система вентиляции Приора Приора система
Photos ВКЛЮЧЕНИЕ ВЕНТИЛЯТОРА ПРИОРА
Электрическая схема кондиционера поло седан
Схема подключения кондиционера панасоник в приоре - Фото подборки 3
БЛОК УПРАВЛЕНИЯ ОТОПИТЕЛЕМ СХЕМА images
Схема проводки отопителя - Telegraph
Кто устанавливал кондиционер на гранту? Помогите с подключением к ЭБУ. ЭБУ нужно
Схема кондиционера гранта 8 клапанная - 28/48
Схема проводки отопителя
Установка кондиционера Приора (проводка) - Lada Приора седан, 1,6 л, 2009 года э