Смотреть видео: Схема управления стрелкой с блоком

Картинки СХЕМА УПРАВЛЕНИЯ СТРЕЛОЧНЫМ ЭЛЕКТРОПРИВОДОМ
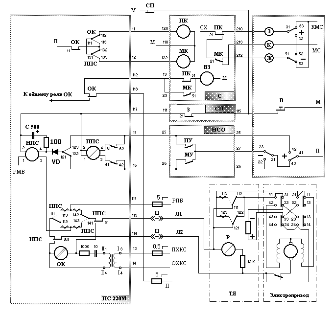
Схема управления стрелкой с блоком СГ - 76М.
Схема управления биполярного шагового двигателя
Семипроводная схема управления стрелкой
Исследование схемы управления стрелочными - Студопедия.Нет
Семипроводная схема управления стрелочным электроприводом фото
СЦБИСТ - железнодорожный форум, блоги, фотогалерея, социальная сеть - Сколько по
Плакаты. Серия "Горочная автоматическая централизация" - НПЦ "НовАТранс"
Картинки СХЕМА УПРАВЛЕНИЯ СТРЕЛОЧНЫМ ЭЛЕКТРОПРИВОДОМ
11 Пятипроводная схема управления электроприводом
Алгоритм поиска отказов в пятипроводной схеме управления стрелкой
Реле Р в схеме входит в цепь управления стрелочным электроприводом Вопрос № 5944
Схема управления стрелкой двухпроводная - Basanova.ru
Блок пс 220м схема - Basanova.ru
стрелка не переводится - YouTube
Блок пс 220 схема - Basanova.ru
СЦБИСТ - железнодорожный форум, блоги, фотогалерея, социальная сеть - Цепи пятип
Схема управления стрелкой двухпроводная - Basanova.ru
37 Пятипроводная схема управления стрелочным эп
СЦБИСТ - железнодорожный форум, блоги, фотогалерея, социальная сеть - Фотогалере
Плакаты. Пятипроводная схема управления одиночной стрелкой с пусковым блоком ПСТ
Алгоритм поиска отказов в пятипроводной схеме управления стрелкой
Книги - продукция НПЦ "НовАТранс"
Схема управления стрелкой двухпроводная - Basanova.ru
Книга СЦБиста. Пятипроводная схема управления с двукратным переводом стрелки - к
Двухпроводная схема управления стрелкой с пусковым блоком пс с центральным питан
Назначение фрикционного сцепления. - Студопедия.Нет
Блок пс 220 схема - Basanova.ru
Сцб расшифровка - Вопросы и ответы
СЦБИСТ - железнодорожный форум, блоги, фотогалерея, социальная сеть - Фотогалере
Построение схем управления стрелками. - СЦБИСТ - железнодорожный форум, блоги, ф
СЦБИСТ - железнодорожный форум, блоги, фотогалерея, социальная сеть - Информация
Методические указания по выполнению контрольной работы. Для ответа на вопрос 1-1
СЦБИСТ - железнодорожный форум, блоги, фотогалерея, социальная сеть - Фотогалере
Построение схем управления стрелками. - СЦБИСТ - железнодорожный форум, блоги, ф
Схемы управления стрелками (стр. 4 ) Авторская платформа Pandia.ru
Тест - СЦБИСТ - железнодорожный форум, блоги, фотогалерея, социальная сеть
Стенд "Двух- и пяти проводная схема управления стрелкой"
36 2-Х проводная схема управления стрелочным эп
Построение схем управления стрелками. - СЦБИСТ - железнодорожный форум, блоги, ф