Смотреть видео: Схема стабилизации процесса сушки в барабанной сушилке

3.4. Сушка
Автоматизация процесса сушки. - Студопедия.Нет
6.6. Автоматизация процесса сушки.
Регулирование массообменных процессов - Система управления химико-технологически
Картинки ФУНКЦИОНАЛЬНАЯ СХЕМА ТЕХНОЛОГИЧЕСКОГО ПРОЦЕССА
Студопедия - Автоматизация процесса сушки
Что такое синтез САУ? - Студопедия
Типовые решения по автоматизации процессов экстракции, сушки
Схемы автоматизации типовых технологических процессов
Разработка автоматического управления процесса сушки полидисперсных материалов в
11. Объект регулирования-ректификационная установка. Цель автоматизации-поддержа
Проектирование автоматизированной системы сушки стружки в барабанной сушилке
Одесской национальной академии пищевых технологий (2) - Методические указания
Урок 19. ПиАХТ Конструкция сушилок
Регулирование массообменных процессов - Система управления химико-технологически
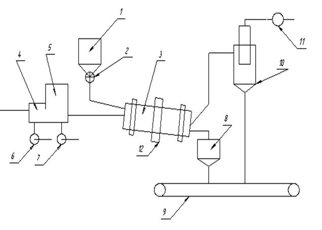
Барабанные атмосферные сушилки непрерывного действия предназначены для сушки сып
Барабанные печи. Устройство и работа - ЖУРНАЛ СПЕЦТЕХНИКА
Функциональные схемы автоматизации технологических процессов: найдено 88 изображ
3.4. Сушка
Сушильный барабан СБ-С для песка от производителя, купить, заказать, цены в Минс
Процесс сушки. Важность системы для технологического комплекса - Студопедия
23.Теория фильтрования с образованием осадка.
Функциональная схема автоматизации процесса сушки - Чертежи, 3D Модели, Проекты,
Разработка автоматического управления процесса сушки полидисперсных материалов в
Автоматизация зерносушилок - Автоматизация технологических процессов
ПРИМЕРЫ СХЕМ АВТОМАТИЗАЦИИ ПРОИЗВОДСТВА СТРОИТЕЛЬНЫХ МАТЕРИАЛОВ, ИЗДЕЛИЙ И КОНСТ
Барабанная сушилка для щепы, песка и сыпучих материалов - промышленный сушильный
Сушка - online presentation
Схема автоматизации процесса
4. Автоматизация сушки.
Барабанная сушилка для щепы, песка и сыпучих материалов - промышленный сушильный
Рабочая тетрадь "Машины для возделывания с.х.культур"
4. Автоматизация сушки.
Сушка - online presentation
Схема автоматизации процесса
16) Устройство и работа барабанной сушилки (сушка газовым теплносителем).
3.3. Автоматизация процессов горения
Описание технологической схемы, Аналитический расчет сушильной установки - Расче
Дипломная работа на тему: "Автоматизация температурного процесса сушки"
Барабанная сушилка Wн=82,3% и температурой θ1=25 ° С - Чертежи, 3D Модели, Проек