Смотреть видео: Схема регулятора напряжения на тиристоре ку 201

Регулятор напряжения на тиристоре ку202н Регулятор напряжения, Схемотехника, Эле
Регулятор мощности на тиристоре ку202н: найдено 88 изображений
Схема тиристорного регулятора - найдено 90 картинок
Электронный ЛАТР rcl-radio.ru Электронная схема, Электротехника, Схемотехника
Тиристорное импульсное зарядное устройство 10А на КУ202 Принципиальная схема, Эл
Ку202е характеристики: найдено 90 изображений
Тиристорные регуляторы напряжения своими руками схемы: Тиристорный регулятор мощ
Форум РадиоКот :: Просмотр темы - Линейная оптопара с выходным напряжением для ц
Регулятор мощности паяльника - Страница 43 - Мастерская радиолюбителя - Форум по
Контент Dr. West - Страница 688 - Форум по радиоэлектронике
Тиристорный регулятор напряжения своими руками: конструктивные особенности
Картинки КУ202Н СХЕМА РЕГУЛЯТОРА МОЩНОСТИ
Регулятор напряжения на тиристоре ку202н (с изображениями) Регулятор напряжения,
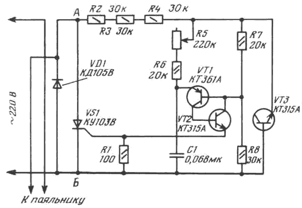
Регулятор температуры жала паяльника. Подставка и регулятор мощности низковольтн
Регулятор мощности паяльника
Простой тиристорный регулятор мощности - Форум радиолюбителей
Ответы Mail.ru: Товарищи нужна помощь по схеме регулятора мощности для паяльника
Ответы Mail.ru: чем можно заменить транзисторы кт3107д и кт3117а? Спасибо))
Регулятор мощности паяльника - Страница 56 - Мастерская радиолюбителя - Форум по
Нужна Помощь С Регулятором Мощности - Регуляторы мощности, диммеры - Форум по ра
Ответы Mail.ru: Дайте схему подключение тиристора... описание внутри
Схема регулятора мощности паяльника
Паяльник на 110В - Песочница (Q&A) - Форум по радиоэлектронике
Картинки РЕГУЛИРОВКА ТОКА ТИРИСТОРОМ
регулятор температуры жала паяльника, простое решение! - DRIVE2
ИК датчик движения, погибший при включении
Схемы зарядных регулятором тока
Ответы Mail.ru: Как споять самый простой регулятор мощности пояльника на 100 % и
Контент Morfey86rus - Страница 4 - Форум по радиоэлектронике
Регуляторы мощности
Регулятор мощности паяльника - Страница 35 - Мастерская радиолюбителя - Форум по
Ответы Mail.ru: нужна регулировка мощности от 0 до половины. Тиристором можно эт
Ответы Mail.ru: доработка регулятора мощности
Схема регуляторов на тиристор
Схема регулятора для паяльника на 36 вольт Регулятор напряжения, Схемотехника, П
Простой регулятор мощности на тиристорах: описание,схема и устройство
Ищу схему регулятора НАПРЯЖЕНЯ для активной нагрузки.
Ответы Mail.ru: подскажите какую паяльную станцию купить в подарок в пределах 50
Форум РадиоКот * Просмотр темы - Симисторный регулятор мощности
Самодельный регулятор напряжения 220в: назначение прибора, инструкция по изготов