Смотреть видео: Схема проводки бмв х5 е70

Электрасхема супрацьтуманных фар (БМВ Х5 E53 1999-2006: Электраабсталяванне: Эле
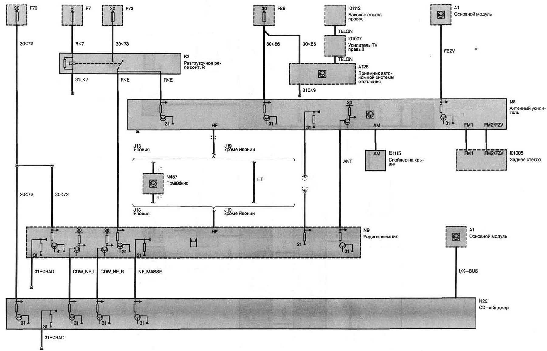
Электрасхема антэны радыёпрымача з CD-плэерам (БМВ Х5 E53 1999-2006: Электраабст
Работы по машине и фиаско…с системой DWS - BMW X5 (E53), 3 л, 2003 года тюнинг D
Электрасхема сістэмы ўваходных параметраў сумесі/запальвання (БМВ Х5 E53 1999-20
Переоборудование салона с механики на электро, есть вопросы. - Страница 22 - Клу
bmw x5 e53 схема электрооборудования - YouTube
Электрасхема кіравання стартарам дызельнага рухавіка (БМВ Х5 E53 1999-2006: Элек
Подключение сидений BMW - seatcontrol на DRIVE2
Собрал проводку для подключения сидений от BMW E65 - Toyota Corolla (140/150), 1
Bmw x6 f16 предохранители - YandexAuto.ru
Электрасхема перамыкача кірунку руху святла фар (БМВ Х5 E53 1999-2006: Электрааб
Установка нештатного усилителя - BMW X5 (E53), 3 л, 2006 года автозвук DRIVE2
Установка опции 216 (Сервотроника) - BMW X5 (E70), 4,8 л, 2007 года тюнинг DRIVE
Установка оригинальной Webasto на штатное место BMW E39 Alpina B10 - Alpina B10
Схемы электрооборудования BMW 3-серии 1998-2003 (e46) " Страница 27 " Схемы пред
Руководство по ремонту BMW 5 (E34) (БМВ 5) 1987-1995 г.в. 28.0 Схемы электрообор
Kenwood Kdc-108 Stereo Wire Diagram Wiring Diagram Image
Bmw x5 e53 radio wiring diagram #3 Bmw x5, Bmw x5 e53, Bmw
Дооснащение Память пассажира на Kontursitz - BMW 7 series (E38), 3,9 л, 2000 год
Электрасхема задняга шклапад'ёмніка (БМВ Х5 E53 1999-2006: Электраабсталяванне:
Кондиционер и система кондиционирования BMW X5 E53
Дооснащение - Аудио Система Top Hi-Fi DSP (0677). - BMW 5 series (E39), 2,8 л, 1
Похэлмите - BMW X5 (E70), 3 л, 2008 года своими руками DRIVE2
Обзор системы антенн: E70
Схема бмв х5 е70 Sarma-Auto.ru
Подключение сидений BMW - seatcontrol на DRIVE2
Электрасхема ліхтароў асвятлення нумарнога знака (БМВ Х5 E53 1999-2006: Электраа
Распиновка эбу е38 м62 2000г - BMW 7 series (E38), 4,4 л, 1999 года просто так D
Каталог BMW X5 E70 LCI
Система навигации/видеомодуль BMW X5 E53 X5 3.0i M54 Европа
Вопросы по музыке - BMW 3 series (E46), 2,5 л, 1998 года автозвук DRIVE2
Каталог BMW X5 E70 LCI
Система навигации/видеомодуль BMW E53 X5 4.8is N62 SAV купить (ece)
БМВ Икс 5 Е70 руководство по ремонту и техническому обслуживанию
Климат кондей печка и дальше больше - BMW 7 series (E32), 3 л, 1992 года своими
Ремонт сигнала. - BMW 5 series (E39), 2,5 л, 2001 года своими руками DRIVE2
Скачать руководство по ремонту электрообрудования BMW
Система навигации/видеомодуль BMW E39 525d M57 touring купить (ece)
Bmw x5 e53 схемы
Руководство по ремонту BMW 5 (E34) (БМВ 5) 1987-1995 г.в. 28.0 Схемы электрообор