Схема предохранителей тойота карина улыбка

Схема предохранителей тойота карина улыбка
Mounting block #2 (in the engine compartment) (Toyota Carina T190, 1992-1996) -
Схема предохранителей тойота карина улыбка
Блок предохранителей - Toyota Carina E, 1,6 л, 1992 года электроника DRIVE2
Схема предохранителей тойота карина улыбка
Стартер не крутит Тойота Карина 6 - 4 ответа
Схема предохранителей тойота карина улыбка
Предохранители toyota carina ed exiv celica t200 и реле с описанием и схемами бл
Схема предохранителей тойота карина улыбка
Предохранители тойота карина е (t190), 1992 - 1998

Схема предохранителей тойота карина улыбка
Предохранители и реле Toyota Carina E - Блоки предохранителей
Схема предохранителей тойота карина улыбка
Реле бензонасоса тойота карина е где находится - 95 фото
Схема предохранителей тойота карина улыбка
Купить Toyota 8272021010 (82720-21010) Block, Junction. Цены, быстрая доставка,
Схема предохранителей тойота карина улыбка
Тойота Карина Фотографии. Дополнения к автомобильным отзывам.
Схема предохранителей тойота карина улыбка
Схема предохранителей toyota exiv - фото
Схема предохранителей тойота карина улыбка
Switch & Relay & Computer для Toyota CARINA CT211, год: 1998 - 2001. OEM запчаст
Схема предохранителей тойота карина улыбка
Предохранители Тойота Карина (T210), 1996 - 2001
Схема предохранителей тойота карина улыбка
Распиновка предохранителей тойота карина ед 60 фото - wForm.ru
Схема предохранителей тойота карина улыбка
Горит предохранитель. - Toyota Carina (6G), 1,5 л, 1994 года наблюдение DRIVE2
Схема предохранителей тойота карина улыбка
Switch & Relay & Computer для Toyota CARINA CT211, год: 1998 - 2001. OEM запчаст
Схема предохранителей тойота карина улыбка
Предохранители Тойота Корона Премио (T210), 1996 - 2001
Схема предохранителей тойота карина улыбка
Купить Блок предохранителей Toyota Carina AT212 5AFE в Новосибирске по цене: 1 1
Схема предохранителей тойота карина улыбка
Тойота калдина где предохранители
Схема предохранителей тойота карина улыбка
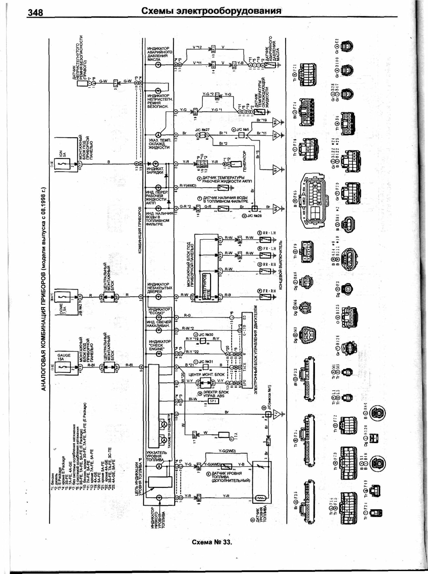
Тойота карина улыбка схема предохранителей
Схема предохранителей тойота карина улыбка
Up. помощи пост /оптитрон/ - Toyota Carina (7G), 1,5 л, 1999 года запчасти DRIVE
Схема предохранителей тойота карина улыбка
Предохранители и реле Toyota Carina 1996-2001 - Блоки предохранителей
Схема предохранителей тойота карина улыбка
Предохранители тойота корона премио - КарЛайн.ру
Схема предохранителей тойота карина улыбка
Предохранители тойота ист 2003 LkbAuto.ru
Схема предохранителей тойота карина улыбка
Блок предохранителей и реле Toyota Carina E
Схема предохранителей тойота карина улыбка
Предохранители Тойота Карина (T210), 1996 - 2001
Схема предохранителей тойота карина улыбка
Предохранители Toyota Corona Premio (T211 Carina) и реле с описанием и схемами б
Схема предохранителей тойота карина улыбка
Схема предохранителей карина улыбка тойота
Схема предохранителей тойота карина улыбка
Блок предохранителей тойота карина - КарЛайн.ру
Схема предохранителей тойота карина улыбка
Схема предохранителей toyota corona st190
Схема предохранителей тойота карина улыбка
Предохранители Toyota Carina АТ 170 и реле с описанием и схемами блоков