Реле регулятор камаз схема подключения



Реле регулятор камаз схема подключения
Замены генераторов на КАМАЗ Как поставить генератор 65823701 вместо Images and P
Реле регулятор камаз схема подключения
Генератор 3112.3771 опыт ремонта и установки - Объединённый форум владельцев гру
Реле регулятор камаз схема подключения
Генератор камаз какой провод
Реле регулятор камаз схема подключения
Схема подключения генератора урал 43 20
Реле регулятор камаз схема подключения
Мотор. Генератор Стартвольт. - УАЗ Канонир, 2,4 л, 2000 года своими руками DRIVE

Реле регулятор камаз схема подключения
Схема проверки я112б
Реле регулятор камаз схема подключения
Реле регулятор 22 3702 схема подключения к генератору
Реле регулятор камаз схема подключения
Проблема в следующем, имеется генерaтор автомобильный? с довольно необычным регу
Реле регулятор камаз схема подключения
Замены генераторов на КАМАЗ. Как поставить генератор 6582.3701 вместо устаревшег
Реле регулятор камаз схема подключения
Re: Автоэлектрики. Хелп. Камаз, зарядка!!! -- Форум водномоторников.
Реле регулятор камаз схема подключения
Публикации Андрей с Сахалина - Страница 22 - Конференция ГАЗ-69
Реле регулятор камаз схема подключения
Как проверить реле-регулятор генератора мультиметром - виды регуляторов, признак
Реле регулятор камаз схема подключения
КАМАЗ (семейство Мустанг). Генераторная установка 3122.377 - смотреть видео (вид
Реле регулятор камаз схема подключения
Регулятор напряжения 4542.3771.060
Реле регулятор камаз схема подключения
2.2.Электрические схемы
Реле регулятор камаз схема подключения
Зарядка урал 4320
Реле регулятор камаз схема подключения
Распиновка генератора мерседес 59 фото - KubZap.ru
Реле регулятор камаз схема подключения
Зарядка 12.7В. Кто ставил трёхуровневый регулятор напряжения? - Great Wall Safe,
Реле регулятор камаз схема подключения
Генератор от ПАЗа - Сообщество "УАЗоводы" на DRIVE2
Реле регулятор камаз схема подключения
Установка генератора cummins 5272666 на волгу в замен штатного - ГАЗ 2410, 2,4 л
Реле регулятор камаз схема подключения
РР35603 Регулятор напряжения 28В для КАМАЗ РР356-03 ЭНЕРГОМАШ ЭНЕРГОМАШ купить в
Реле регулятор камаз схема подключения
Напряжение сети камаз
Реле регулятор камаз схема подключения
Ответы Mail.ru: Друзя помогите! Как работает реле регулятор на тракторе?
Реле регулятор камаз схема подключения
Борьба с недозарядом - УАЗ Patriot, 2,2 л, 2013 года электроника DRIVE2
Реле регулятор камаз схема подключения
Регулятор напряжения 13.3702-01 во Владивостоке
Реле регулятор камаз схема подключения
Хардкорная реанимация генератора - Peugeot j5, 2,5 л, 1994 года наблюдение DRIVE
Реле регулятор камаз схема подключения
Схема генератора - DRIVE2
Реле регулятор камаз схема подключения
Установка регулятора напряжения ВТН 9333.3702-04 в генератор ЭЛТРА 5102.3771 80А
Реле регулятор камаз схема подключения
Форум сайта "Автоэлектрик для всех" - Регул. напряжения генератора Г4001.3771 с
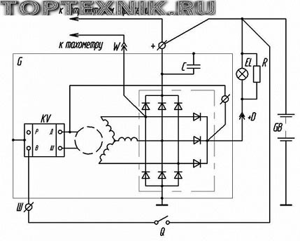
Реле регулятор камаз схема подключения
Тема 4 Электрооборудование Занятие 2 Генераторные