Смотреть видео: Какой предохранитель отвечает за форсунки шевроле каптива

Ликбез по владению Captiva. Часть 8: Усовершенствования: ДХО на дальнем в 33% -
Сервисные работы и уход за автомобилем 6–41 Инструкция по эксплуатации CHEVROLET
Схема предохранителей - Chevrolet Captiva (1G), 3,2 л, 2009 года электроника DRI
78. Омыватель фар с-140 фэйслифт. Нужна помощь. - Chevrolet Captiva (1G), 2,2 л,
Captiva 140. Устал бензонасос? - Chevrolet Captiva (1G), 2,4 л, 2013 года электр
Umiestnenie a účel poistiek (Chevrolet Captiva 1 2006-2018: Elektrické vybavenie
Реле ближнего света C100 и другое - Форум Шевроле Каптива (Chevrolet Captiva)
Chevrolet Captiva Sport (2012-2016) Fuse Box diagram Chevrolet captiva, Chevrole
Купить Блок предохранителей Chevrolet Captiva C140 2011-2016 95381485 в Санкт-Пе
Схема блока предохранителя Внутренний + наружный Aveo t200, t250, t300 - Chevrol
Установка подогрева сидений со штатной кнопкой - Chevrolet Captiva (1G), 2,4 л,
79. Омыватель фар с-140 фэйслифт. ч.-2 - Chevrolet Captiva (1G), 2,2 л, 2013 год
28. Подключение видеорегистратора - Chevrolet Captiva (1G), 2,4 л, 2008 года акс
Установка видеорегистратора MIXBerry CRV-400HD и ионизатора в Chevrolet Captiva
Режим, крамсаем, ставим туманку ч.2 + парктроник - Chevrolet Captiva (1G), 3,2 л
Предохранители шевроле эпика и блоки реле с подробным описанием схем. предохрани
Промывка топливных форсунок инжектора - Chevrolet Aveo 5-door (1G), 1,5 л, 2008
Переподключил питание видеорегистратора с салонного фонаря на предохранитель в с
Схема блока предохранителя Внутренний + наружный Aveo t200, t250, t300 - Chevrol
Установка ПТФ по штной схеме проводки - Chevrolet Lacetti 5D, 1,4 л, 2011 года э
Set Chevrolet Aveo - Lo (установочный комплект для фар БС)
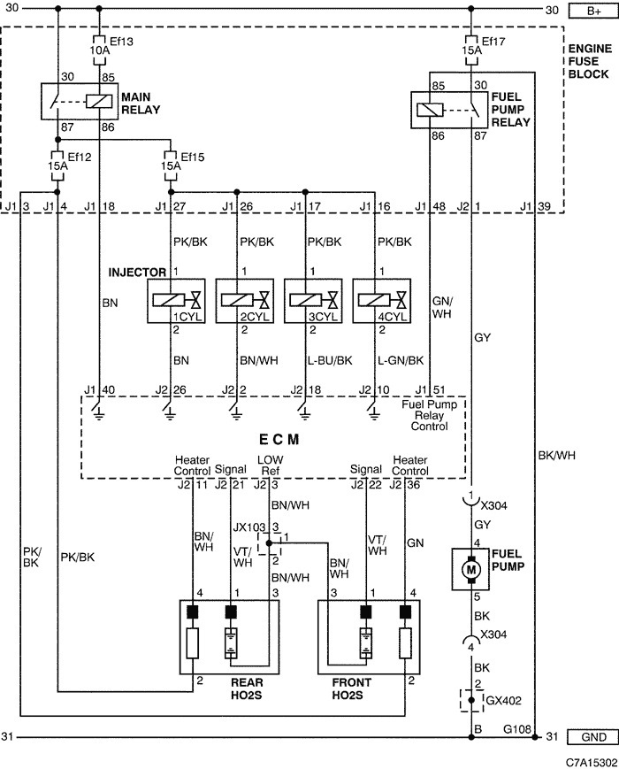
Elektrický obvod ovládača systému riadenia motora (Chevrolet Captiva 1 2006-2018
Ремонт и техническое обслуживание, Блок предохранителей в моторном отсеке Инстру
Замена предохранителя прикуривателя - Chevrolet Cruze (1G), 1,6 л, 2012 года эле
Схема блока предохранителя Внутренний + наружный Aveo t200, t250, t300 - Chevrol
Ошибка 0030-обрыв цепи управления нагревателя датчика кислорода до нейтрализатор
Elektrický obvod ovládača systému riadenia motora (Chevrolet Captiva 1 2006-2018
Теперь дудю - Chevrolet Lacetti Sedan, 1,6 л, 2010 года электроника DRIVE2
расположение предохранителей и реле - Chevrolet Lanos, 1,5 л, 2008 года электрон
Распиновка блоков предохранителей - Daewoo Lanos, 1,4 л, 2007 года электроника D