Смотреть видео: 13003 схема блока питания

Непростой ремонт зарядки для телефона Nokia 3310 Калининград. Инсайт Дзен
Форум РадиоКот * Просмотр темы - Мелкие вопросы по питанию.
Почему пищит зарядка iPhone. Это опасно?
Усилители D-класса на IR2092 Класс, Усилитель, Инженеры
Épinglé sur SMPS en 2024
Форум РадиоКот :: Просмотр темы - Нужна помощь в восстановлении миниатюрного ИИП
Бюджетный блок питания Аппаратная платформа Arduino
Форум РадиоКот * Просмотр темы - Мелкие вопросы по питанию.
Блоки питания зарядные схемы
Контент Дмитрий (Таллинн) - Страница 2 - Форум по радиоэлектронике
Ответы Mail.ru: Зарядка смартфона
Small size middle power switching powr supply (10W-60W circuit diagram) - Power_
Ответы Mail.ru: Замена стабилитрона д816г, чем можно заменить?
Контент SSergej - Форум по радиоэлектронике
Схемы простых импульсных источников питания
Импульсный AC/DC - Форум про радио
Пин на доске Паяльник
Контент avv_rem - Страница 17 - Форум по радиоэлектронике
Ремонт блока питания для телефона - Сотовая связь - Форум по радиоэлектронике
Ремонт зарядного устройства сотового телефона - Источники питания - Порт. Зарядн
Схема импульсного регулируемого блока питания
Импульсный блок питания на четырех транзисторах (6В при 0,5А)
Блок питания для светодиодной ленты своими руками
Регуляторы яркости КЛЛ, и не только - RadioRadar
Inexpensive Switching Power Supply Schematic Small Projects
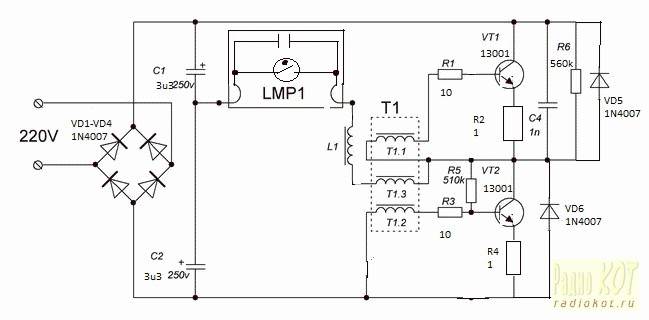
Схемы на транзисторе 13003
Power Electronics Top Talks in June 2019 on EDABoard.com
Форум РадиоКот * Просмотр темы - Голый резистор последовательно транзистору в бл
Маломощные сетевые адаптеры на основе имп. преобразователей. - Форум про радио
Форум РадиоКот * Просмотр темы - Дежурка в качестве блока питания, подробное опи
Зарядное устройство на транзисторе MJE13001 схема - Компоненты - Электронная тех
vip-cxema.org - Простой ИИП из дежурки компьютерного БП Math, Periodic table, Ma
Схемы компактных импульсных блоков питания на 5В (LNK520P, LNK363, LNK616)
Простой ШИМ на TL494. Страница 4.
VRTP - Мощный БП на основе компьютерного
РадиоКот :: Профилактика и ремонт китайских настольных энергосберегалок
Контент тимвал - Страница 208 - Форум по радиоэлектронике
Блок питания B2L060ESB ECOLA пульсирует напряжение Ремонт Лайфхаки по ремонту эл
Импульсный паяльник своими руками: схема, устройство, принцип работы
Контент BAFI - Страница 229 - Форум по радиоэлектронике